【活过滤活塞式缓闭止回阀】瑞濠品牌一体化解决方案,全方面介绍
YQ980004过滤式缓闭止回阀图例、相关标准、选型、作用、结构图、规格型号;为您提供
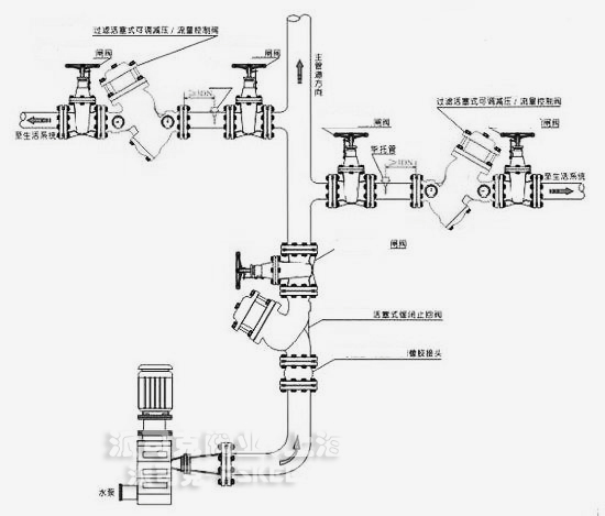
水力控制阀外形尺寸、工作原理、安装维护及产品说明书;为广大用户打造高品质、高性能、高标准、高寿命、价格优惠的系列水泵控制阀。
YQ98004过滤活塞式缓闭止回阀产品概述:
YQ98004过滤活塞式止回阀安装在高层建筑、消防给水系统以及其它给水系统的管道上。当水泵开启时,水通过导管进入中腔,推动活塞上升,主阀开关。当水泵停止工作时,活塞在回水压力下降,由于进口处针形阀比出口球阀流量小,因此活塞缓慢下降,主阀也随之缓慢关闭。YQ98004过滤活塞式止回阀平稳可靠,消除压力余波。
YQ98004过滤活塞式缓闭止回阀技术参数:
1、公称压力:1.0Mpa、1.6 Mpa、2.5 Mpa
2、动作压力:≥0.04 Mpa
3、缓闭时间:3~60s(可调)
4、介质温度:0~80℃
5、适用介质:水
YQ98004过滤活塞式缓闭止回阀产品特点:
YQ98004型过滤活塞式缓闭止回阀安装在自来水厂及高层建筑给水系统,以及其它给水系统的水泵出口管道上,防止介质倒流,防止水锤及水击现象的产生。一阀兼具电动阀,逆止阀和水锤消除器,可以有效地提高供水系统的可靠性。
1、消除水锤效果好。将缓开、速闭消除水锤的技术原理一体化,防止开泵水锤和停泵水锤的产生。
2、操作方便。只需操作水泵电机启闭按扭,阀门即按照水泵操作规程实现自动开闭。
3、节能效果好。阀体采用了全通道流线型直流式设计,压力损失小、流量大、具体积小、重量轻。

·过滤活塞式缓闭止回阀质保体系:
有了您的信任与支持,我们提供值得信赖的Ruihao品牌产品,我们支持一系列的系统技术参数、技术指导、文件支持,实行质量跟踪、客户档案、售后保障。
·过滤活塞式缓闭止回阀产品标准:
我们的产品按相关标准验收,产品质量实行"售后跟踪"服务;随货提供"铭牌""质量证明""质保卡",产品并带有"说明书""检验报告"等相关说明。
·过滤活塞式缓闭止回阀解决方案:
瑞濠公司为工业系统和水力提供的整体方案,我们专注产品质量,把握每一个产品细节全程控制; 不仅为用户解决需求,还保障了控制系统运行可靠性,减少系统的故障及维护,不懈努力的为用户提供高品质、高性能的产品。
·过滤活塞式缓闭止回阀售后保障:
瑞濠公司实行完善的用户档案和全程服务制度,每个用户都进行全程免费技术咨询、安装指导、跟踪服务以及相关咨询服务。
瑞濠公司的阀门产品实行"三包"服务,货物到现场提供相应技术指导支持; 质保期实行12个月到24个月不等。
·过滤活塞式缓闭止回阀订购说明:
1.阀门产品:如有指定型号标准,请直播销售热线咨询价格,了解详情!
2.技术支持:如没有指定产品型号规格,请把工况要求、设计图纸、技术规范,发送传真或邮件至本公司。
3.产品订货参数:通径(DN),公称压力(Mpa),温度(℃),连接方式(螺纹、法兰、对夹等)。
4.产品驱动方式:手动、蜗轮、气动、电动等。
5.产品标准:国标GB、日标JIS、美标ANSI、德标DIN、英标BS、欧标EN等。
6.报价确认:本公司提供报价清单及技术标准说明至客户确认,在双方技术各方面确认后再拟定合同。
7.阀门质量要求、质量标准、供方对质量负责的条件:按有关质量标准。